- A+
 
先明确两个概念:
正激式:能量是在开关电源开关管导通时流入负载时,称为正激式变换;
反激式:能量是在开关电源开关管截止时流入负载时,称为反激式变换;
用图说明:
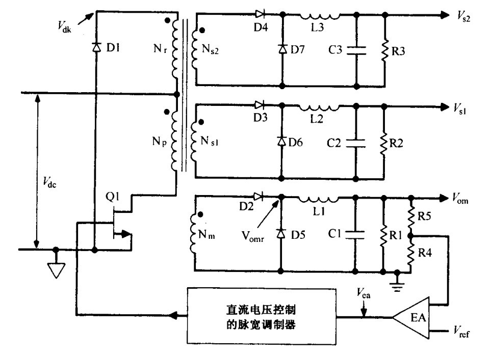
一.正激式变换,如下图:
	
工作原理:以初级线圈NP与NM做说明,当开关管Q1导通时,能量从NP端传到NM端,D2整流,经过L1,给电容C1充电,同时提供给负载R1电流,当Q1断开时,开关管Q1截止,此时初级线圈与次级线圈无能量传输,由于电感L1的存在,由续流二极管D5,L1,C1配和,对L1进行放电操作,即能对R1进行供电。注意此时的放电电感是L1;
二. 反激式变换,如下图:
	
工作原理:以NP和NSM线圈为例,当Q1导通时,当Q1导通时,整流二极管D2截止,输出电容给负载供电。NP相当于是一个纯电感,流过NP的电流线性上升,直至达到最大值。当Q1关断时,此时,次级线圈NSM放电,提供负载电流,同时给输出电容充电。若次级电流在下一个周期开始前,下降到零,则电路工作于不连续模式。
另外,从图中,还可以看出,正激式开关电源和反激式开关电源,还有一个区别就是,看电路的次级线圈后,有无大电感的存在。
再想想刚出道时用的开关电源芯片,很容易犯得错误,有如下几点:
1. 没有搞清楚电源处在于一种什么样的工作方式;
2. 没有搞清楚二极管在电路中的作用,是整流还是续流,该如何选型?
3. 没有搞清楚变压器线圈的极性,甚至电路拿来就抄,直到画反了才来查原因;
4. 没有搞清楚LC在电路中是不能随便乱配的,很多人认为,若想加强负载,拼命的加负载电容;
当然,开关电源本身在电学中,是一门很深奥的学问,包含了电磁学的基本理论,这里,仅仅是从了解与设计的角度去阐述一些问题,以后仍然需要系统深入的学习。




